Industrial Automation


| Product properties | Product type: Solid-state relay module Product family: PLC-INTERFACE Application: Universal Operating mode: 100% operating factor Insulation characteristics Insulation: Basic insulation Insulation characteristics: Standards/regulations Insulation: Basic insulation Overvoltage category: III Pollution degree: 2 |
| Electrical properties | Maximum power dissipation for nominal condition: 0.2 W Test voltage (Input/output): 2.5 kV (50ÃHz, 1Ãmin., input/output) |
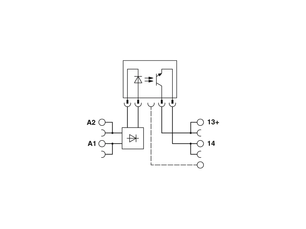
| Input data | Nominal input voltage UN: 24 VÃDC Input voltage range in reference to UN: 0.8 ... 1.2 Input voltage range: 19.2 VÃDC ... 28.8 VÃDC Switching threshold "0" signal in reference to UN: ââ°¤ 0.4 Switching threshold "1" signal in reference to UN: ââ°¥ 0.8 Typical input current at UN: 8.5 mA Typical response time: 20 õs (at UN) Typical turn-off time: 300 õs (at UN) Operating voltage display: Yellow LED Protective circuit: Reverse polarity protection; Polarity protection diode Freewheeling diode; Freewheeling diode Transmission frequency: 300 Hz |
| Output data | Contact switching type: 1 N/O contact Design of digital output: electronic Output voltage range: 3 VÃDC ... 48 VÃDC Limiting continuous current: 100 mA Voltage drop at max. limiting continuous current: ââ°¤ 1 V Output circuit: 2-conductor, floating Protective circuit: Reverse polarity protection; Polarity protection diode Surge protection |
| Connection data | Connection method: Push-in connection Stripping length: 10 mm Conductor cross section rigid: 0.14 mm² ... 2.5 mm² Conductor cross section flexible: 0.14 mm² ... 2.5 mm² 0.2 mm² ... 2.5 mm² (Single ferrule) 2x 0.5 mm² ... 1 mm² (TWIN ferrule) Conductor cross section AWG: 26 ... 14 |
| Dimensions | Width: 6.2 mm Height: 80 mm Depth: 94 mm |
| Material specifications | Flammability rating according to UL 94: V0 (Housing) |
| Environmental and real-life conditions | Ambient conditions Ambient temperature (operation): -25°C ... 60°C Ambient temperature (storage/transport): -25°C ... 70°C |
| Approvals | CE Certificate: CE-compliant UKCA Certificate: UKCA-compliant Shipbuilding approval Certificate: TAE0000196 Corrosive gas test Identification: ISA-S71.04. G3 Harsh Group ENÃ60068-2-60 DNV GL data Temperature: D Humidity: A Vibration: B/C EMC: B Enclosure: Required protection according to the Rules shall be provided upon installation on board |
| EMC data | Low Voltage Directive: Conformance with Low Voltage Directive Electromagnetic compatibility: Conformance with EMC directive |
| Standards and regulations | Standards/regulations Standards/regulations: IEC 60947-5-1 |
| Mounting | Mounting type: DIN rail mounting Assembly instructions: in rows with zero spacing Mounting position: any |
Description other products
