Automazione Industriale
PSR-M-GW-ECAT-PI - Data interface
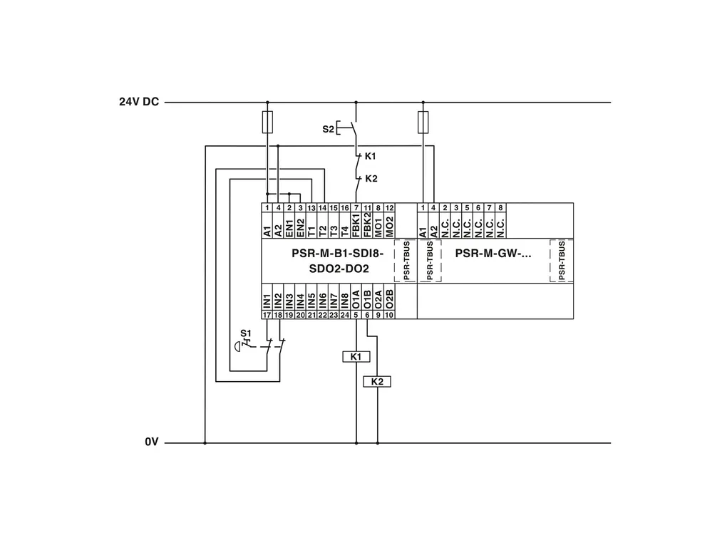
Gateway for connecting a PSR-M base module to a higher-level controller, EtherCAT®, TBUS interface, plug-in Push-in terminal block, TBUS connector included
Cod. Articolo: 1105131 
Cod. Fornitore: 1105131 
PHOENIX CONTACT





